Ст-1

Чертеж изделия:
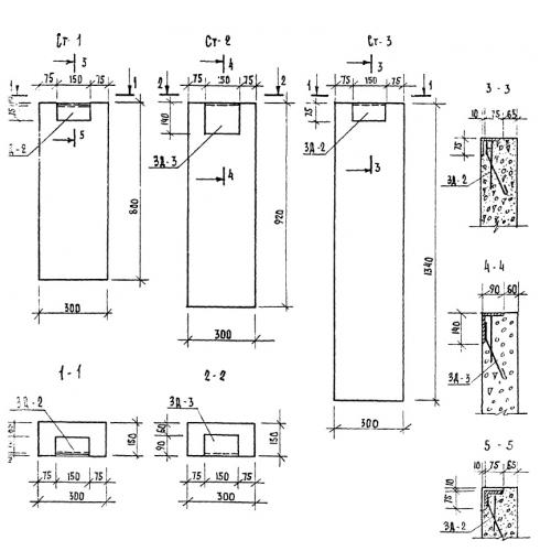
Характеристики изделия:
ПараметрЗначение
длина300 мм
ширина150 мм
высота800 мм
вес90 кг
серияТП 320-55

СТ-1 Опоры (бетонные столбики). Малые архитектурные формы и элементы благоустройства улиц, дорог, площадей по серии ТП 320-55.