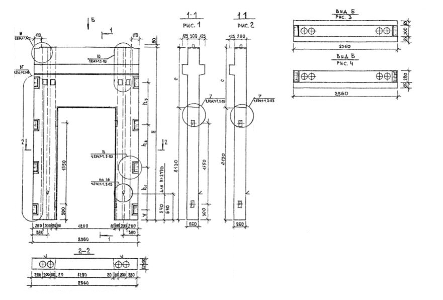
2ВДП 26-36

Чертеж изделия:
Характеристики изделия:
ПараметрЗначение
длина2560 мм
ширина550 мм
высота3570 мм
масса3850 кг
нормативный документСерия 1.034.1-1

2ВДП 26-36  Вентиляционные блоки-диафрагмы жесткости с проемом двухконсольные (Серия 1.034.1-1).